Täytyisi naittaa yleismalliset penkinlämmitinelementit alkuperäiseen johtosarjaan. Elementtejä on kaksi, ja molemmissa on kaksi johtoa. Näistä olen mitannut yleismittarilla virran ja maan, mutta niiden yhdistäminen alkuperäiseen johtosarjaan tökkii.
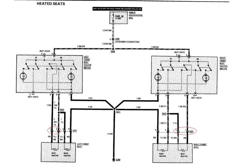
Muu on suurinpiirtein selvää, mutta kuvasta katsottuna C421- ka C422-liittimestä alaspäin tökkii. Esimerkiksi kuskin puolen johdot ovat vain RD tai YL/RD. Selän lämmitin on helppo, koska kuvassa näkyy selvästi, että maa on RD - BR ja virta eli YL/RD - RD. Istuinlämmittimen osalta näen vain kaksi johtoa, joista molempiin näyttäisi tulevan +12v. Mitäs tämän kanssa pitäisi tehdä, kun itse elementtiin pitäisi kai löytää sekä virta että maa? Ongelmakohdat on ympyröity punaisella.
Muu on suurinpiirtein selvää, mutta kuvasta katsottuna C421- ka C422-liittimestä alaspäin tökkii. Esimerkiksi kuskin puolen johdot ovat vain RD tai YL/RD. Selän lämmitin on helppo, koska kuvassa näkyy selvästi, että maa on RD - BR ja virta eli YL/RD - RD. Istuinlämmittimen osalta näen vain kaksi johtoa, joista molempiin näyttäisi tulevan +12v. Mitäs tämän kanssa pitäisi tehdä, kun itse elementtiin pitäisi kai löytää sekä virta että maa? Ongelmakohdat on ympyröity punaisella.